

Der D5061-3001 ist ein 16Bit-Prozessor, den Hewlett Packard in Rechenmaschinen eingesetzt hat, zum Beispiel in den Modellen HP9845B und HP9845C. Der D5061-3001 ist eine späte Variante einer Modellreihe, die bis in die Mitte der 1980er kontinuierlich überarbeitet wurde. Das erste Modell dieser 16Bit-Prozessoren kam 1973 auf den Markt und war zu dieser Zeit äußerst innovativ.
Zu den Rechenmaschinen und den Prozessoren hat Hewlett Packard viele
Informationen veröffentlicht. Es findet sich allerdings kein Datenblatt. Zwei
Webseiten haben einige Hintergrundinformationen
gesammelt, auf die im Folgenden noch öfter Bezug genommen wird:
www.cpushack.com
https://www.cpushack.com/2014/03/18/the-forgotten-ones-hp-d5061-30xx-processors/
www.hp9845.net https://www.hp9845.net/9845/hardware/processors/
Die maximale Taktfrequenz des Prozessors gibt www.cpushack.com mit 10MHz an. Die Webseite www.hp9845.net dokumentiert dagegen eine Taktfrequenz von 5,7MHz. Die maximale Verlustleistung beträgt angeblich 6W.

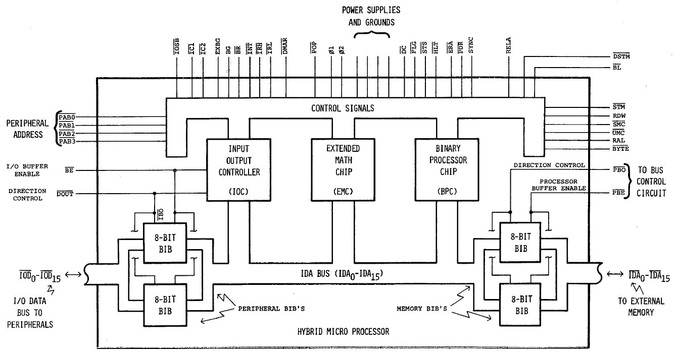
Das hier zu sehende Blockschaltbild stammt aus dem Hewlett Packard Journal April 1978. In der Rechenmaschine HP9845 wurde der D5061-3001 zweimal eingesetzt, als LPU (Language Processor Unit) und als PPU (Peripheral Processing Unit). Die LPU führt das Programm aus, während die PPU die Steuerung der Peripherie übernimmt.

Das Patent US4180854 beschreibt sehr ausführlich die A-Variante der Rechenmaschine HP9845. Dort ist die Aufbau- und Verbindungstechnik dargestellt. Der Prozessor befindet sich auf einem Keramikträger und wird von einem Blechdeckel geschützt. Ein großer Kühlkörper verbessert die Wärmeabfuhr und stabilisiert die Keramik. Das Prozessormodul wird mit der Platine verschraubt, die eine Aussparung für den Blechdeckel besitzt. Ein spezieller Rahmen isoliert die beiden Elemente und sorgt gleichzeitig im Kontaktbereich für eine stabile elektrische Verbindung der einzelnen Kontakte.

Auf der Rückseite des Keramikträgers wurde eine kleine Menge Wärmeleitpaste aufgebracht. Außerdem finden sich dort einige Zeichenfolgen. Die Webseite www.cpushack.com erklärt, dass es sich dabei um eine Dokumentation der Tests am Ende des Herstellungsprozesses handelt.

Der Keramikträger bietet 107 Kontakte. 40-7011C könnte die Bezeichnung des Layouts sein.



Entfernt man den Blechdeckel, so wird der Aufbau des Prozessors sichtbar.

CPD steht für die Calculator Products Division von Hewlett Packard, die in Loveland Colorado angesiedelt war. Die Berge sollen höchstwahrscheinlich an die dortige Landschaft erinnern.

Die integrierten Schaltkreise des Prozessors wurden bei Hewlett Packard mit dem sogenannten NMOS II Prozess mit einer minimalen Strukturbreite von 5µm gefertigt. Die Herstellungsschritte sind grob skizziert im Artikel "An NMOS Process for High-Performance LSI Circuits" der im Hewlett-Packard Journal vom November 1977 abgedruckt ist.

Im obigen Artikel findet sich ein Bild einer älteren Variante des D5061-3001. Dieser Prozessor besitzt deutlich weniger Kontakte und beinhaltet einen integrierten Schaltkreis weniger.

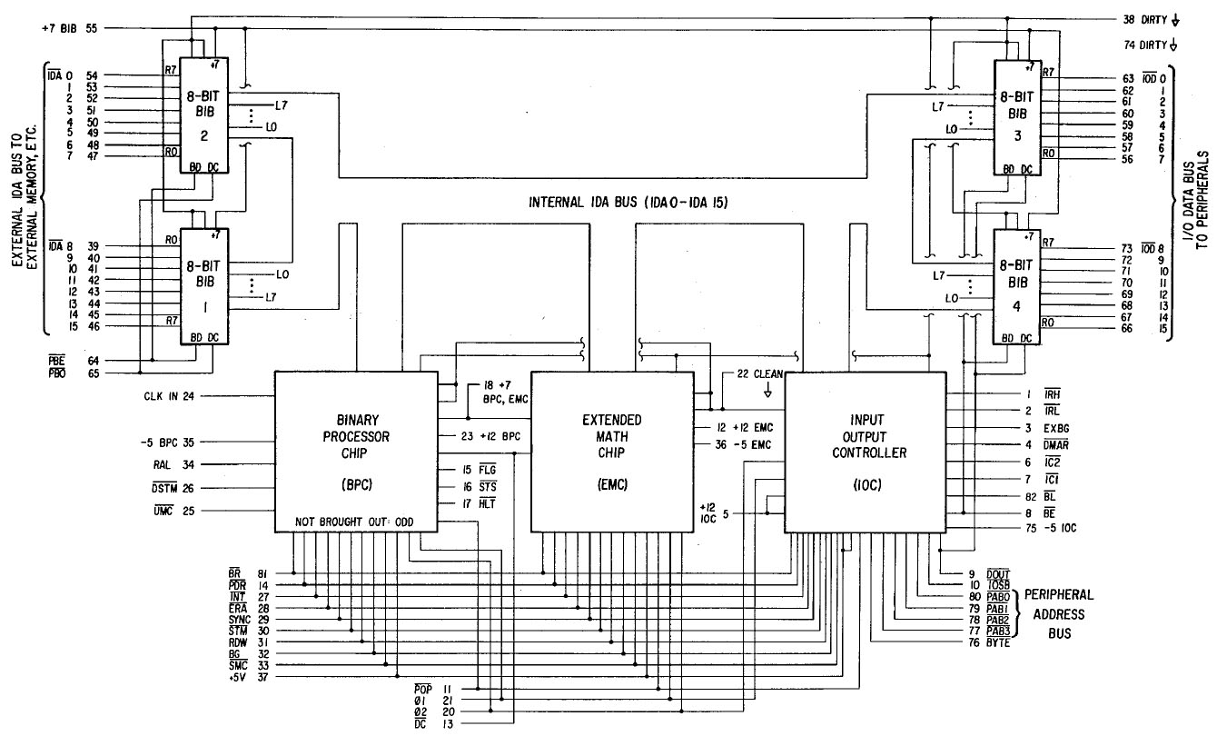
Das bereits angesprochene Patent US4180854 enthält ein Blockschaltbild, das die Funktionsweise des Prozessors zeigt. Die Hauptbestandteile sind der Input Output Controller (IOC), der Extended Math Chip (EMC) und der Binary Processor Chip (BPC). Alle drei Schaltkreise sind mit einem gemeinsamen, 16Bit breiten, internen Adress- und Datenbus verbunden. Dieser Bus ist an zwei Stellen aus dem Gehäuse herausgeführt. An beiden Schnittstellen steuern zwei Bidirectional Interface Buffer (BIB) den Datenfluss.
Das Patent beschreibt den Tischrechner HP9845A. Der D5061-3001, der unter anderem im HP9845B zum Einsatz kam, wurde zusätzlich mit einem Adress Extension Chip (AEC) ausgestattet, der den Adressbereich des Prozessors stark erweiterte. Die Webseite www.hp9845.net gibt an, dass man im D5061-3001 exklusive der Bustransceiver 24.000 Transistoren integriert hat.

Das Patent enthält auch noch ein ausführlicheres Schaltbild. Die Pin-Nummern stimmen allerdings nicht mit dem D5061-3001 überein.

Der Prozessor erhält diverse Versorgungspotentiale. Die bidirektionalen Transceiver werden mit +7V versorgt. Dazu erhält jeder Transceiver ein eigenes +7V-Potential. Das Massepotential wird über zwei Kontakte zugeführt. Die Masseleitungen teilen sich direkt bei den Kontakten auf. Die eine Leitung dient als Bezugspotential für die Transceiver, die andere führt zu den restlichen Bausteinen. So ist sichergestellt, dass sich die Bereiche möglichst wenig beeinflussen.
Die Kernelemente des Prozessors werden mit -5V, dem Bezugspotential, +5V, +7V und +12V versorgt. Das -5V-Potential und das +12V-Potential erhält jedes der Elemente über einen eigenen Kontakt. Neben dem von oben zugeführten Bezugspotential erhalten die Bausteine von links ein weiteres GND-Potential. Der BPC-Chip besitzt zusätzlich einen exklusiven GND-Kontakt.

Die Bezeichnungen der Potentiale wurden von der Webseite www.hp9845.net übernommen. Oberflächlich betrachtet scheinen sie gut mit dem Schaltkreis übereinzustimmen.

Auf dem Die des BIB (Bidirectional Interface Buffer) kann man die acht Spalten der acht Kanäle deutlich erkennen. Im Gegensatz zu den anderen Bausteinen, basieren die BIBs auf einem bipolaren Prozess.

In der unteren linken Ecke des Dies sind einige Masken abgebildet. Das hp Logo mit dem Herz verweist auf die Stadt Loveland in Colorado, wo Hewlett Packard einen Standort hatte. Die Zeichenfolge D 218 lässt sich nicht zuordnen.
Der Binary Processor Chip (BPC) besitzt eine erstaunlich farblose Oberfläche, die auch etwas grob strukturiert erscheint.
Dieses Bild ist in voller Auflösung verfügbar: 93MB

In der unteren linken Ecke ist eine Zeichenfolge abgebildet, die sich nicht zuordnen lässt. Unter einem Bonddraht kann man gerade noch das Logo der Calculator Products Division erahnen.

Der Binary Processor Chip besitzt die umfangreiste Spannungsversorgung. Das -5V-Potential ist lediglich mit dem Substrat verbunden. Die 16Bit breite Schnittstelle an der oberen Kante nutzt ein eigenes Bezugspotential und wird mit +5V versorgt. In der unteren rechten Ecke befindet sich eine Taktaufbereitung. Dieser Schaltungsteil besitzt zwei Massepotentiale. Das eine Potential ist mit der Schaltung um den Eingang CLK verbunden. Das zweite Potential bedient die Treiber an den Ausgängen O1 und O2. Der Rest der Schaltung besitzt drei weitere Bonddrähten, die zum Massepotential führen. Dazu kommen das +7V-Potential und das +12V-Potential über zwei Bonddrähte.
Der Adress Extension Chip (AEC) erweitert den Adressbereich laut www.hp9845.net auf 4GB.
Dieses Bild ist in voller Auflösung verfügbar: 37MB

Auch auf diesem Die findet sich neben einigen Hilfsstrukturen und Bezeichnungen das Logo der Calculator Products Division.

An einer Stelle auf dem Die findet sich ein Artefakt, dessen Geometrie zu sauber erscheint, als dass es sich um eine Verschmutzung handeln könnte. Andererseits ist unklar, um welche Modifikation es sich hier handeln sollte. Man meint die Leitungen darunter noch erkennen zu können.
Der Extended Math Chip (EMC) übernimmt die Berechnung von Gleitkommazahlen.
Dieses Bild ist in voller Auflösung verfügbar: 92MB

Auf diesem Die hat man statt dem Logo der Calculator Products Division das hp-Herz abgebildet.
Der Input Output Controller (IOC) ist der einzige Schaltkreis, der so bunt erscheint, wie man es von den meisten integrierten Schaltkreisen kennt.
Dieses Bild ist in voller Auflösung verfügbar: 105MB

Auch hier fehlt das Logo der Calculator Products Division.

An einer Stelle findet sich eine Verschmutzung oder Beschädigung auf oder in der Passivierungsschicht. Die relevanten Strukturen scheinen aber intakt zu sein.