
Der LT1012 ist ein Präzisions-Operationsverstärker, der im Datenblatt als bessere Alternative zum OP07 beworben wird. Die maximale Offsetspannung beträgt demnach 25µV mit einem maximalen Temperaturdrift von 0,6µV/°C. Der Biasstrom bleibt unter 100pA. Zwischen 0,1Hz und 10Hz beträgt die Rauschspannung maximal 0,5µVpp. Eine Versorgung von +/-1,2V ist ausreichend für den LT1012. Die Stromaufnahme beträgt maximal 500µA. Die Grenzfrequenz liegt dafür nur bei knapp über 500kHz mit einer Slewrate von maximal 0,2V/µs. Mit einer Feedforward-Kompensation lassen sich bis zu 10V/µs erreichen.

Um die Funktionsweise des LT1012 zu verstehen, lohnt es einen genaueren Blick auf das Patent US4575685 zu werfen. Dahinter stehen die fast schon legendären Namen Robert C. Dobkin, George Erdi und Carl T. Nelson.
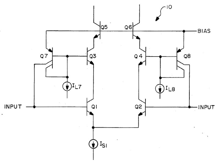
Mit dem obigen Bild stellt das Patent den Stand der Technik dar, um den Biasstrom eines Operastionsverstärkers zu reduzieren. Dabei befinden sich in den Kollektorleitungen der Eingangstransistoren Q1/Q2 die Transistoren Q3/Q4. Sind die Transistoren gleich aufgebaut, so entspricht der Basisstrom von Q3/Q4 dem Basisstrom von Q1/Q2. Die Transistoren Q7/Q8 spiegeln diesen Strom zu den Eingängen, wo er den Biasstrom kompensiert.
In der Praxis kommt es allerdings zu Leckströmen, die hier mit den Stromsenken IL7/IL8 angedeutet sind. Dadurch fließt Strom aus der Basis von Q7 beziehungsweise Q8, was den Kompensationsstrom negativ beeinflusst. Die typischen lateralen PNP-Transistoren besitzen eine große Kontaktfläche zwischen dem Basisbereich und dem Substrat beziehungsweise den Isolationsflächen. Dort treten vor allem bei hohen Temperaturen relevante Leckströme auf. Ein weiterer Nachteil der obigen Schaltung ist, dass sie von der Gleichtaktspannung an den Eingängen beeinflusst wird. Für viele Operationsverstärker ist sie dennoch durchaus ausreichend. Will man allerdings mit sehr kleinen Eingangsströmen arbeiten, so muss man die Kompensation der Biasströme verbessern.

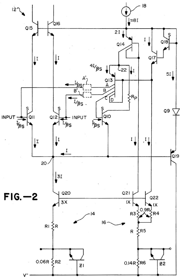
Das Patent US4575685 behandelt eine Schaltung, die die Biasströme exakter kompensiert, allerdings auch deutlich komplexer ist. Bei denen mit einem S gekennzeichneten Transistoren handelt es sich um sogenannte "Super-Beta Transistoren". Diese Transistoren bieten einen sehr hohen Verstärkungsfaktor im Bereich zwischen 1.000 und 10.000. Dazu kommt, dass man sie mit sehr ähnlichen elektrischen Eigenschaften fertigen kann, was hier besonders hilfreich ist.
Die zusätzliche Stromsenke Q21 legt mit dem Stromspiegel Q14 fest, dass in Richtung Q13/Q10 der gleiche Strom I fließt wie zu jedem der Eingangstransistoren Q11/Q12. Die Verschaltung von Q13/Q10/Rp sorgt dann dafür, dass sich bei Q10 ein Basisstrom einstellt, so dass über Rp der Strom I abfließen kann. Q13 bildet keinen Stromspiegel im klassischen Sinn. Q14 treibt so viel Strom durch den Emitter von Q13 bis über seinen Kollektor C genug Strom fließt, um Q10 so weit auszusteuern, dass über dessen Kollektor der Strom I fließt. Der Basisstrom des Super-Beta Transistors ist so gering, dass er dabei vernachlässigt werden kann.
Q13 überträgt nun über seine Kollektoren A und B Ströme zu den Eingängen, die dem Basisstrom von Q10 entsprechen. Da Q10 gleich aufgebaut ist wie die Eingangstransistoren Q11/Q12 und ebenfalls den Strom I leitet, sind die Basisströme aller drei Transistoren gleich groß und die Ströme von Q13 können die Biasströme an den Eingängen kompensieren. Der Kollektor D wird nicht benötigt und ist nur vorhanden damit der Transistor symmetrisch aufgebaut werden kann. Als lateraler PNP-Transistor leidet Q13 zwar unter den gleichen Leckströmen wie der PNP-Transistor der ersten Schaltung, diese werden hier aber von Q17 gespeist und wirken sich somit nicht auf die Kompensation der Biasströme aus.
Die Patentschrift weist speziell auf die Wichtigkeit des Stromspiegels Q14 hin. Reduziert sich die Spannung an den Eingängen schneller als 0,1V/us, dann würde die Kapazität an der Basis von Q10 ausreichen, dass Q10 einen Großteil des Stroms von Q20 übernimmt. Der Arbeitspunkt von Q11/Q12 würde sich durch den fehlenden Strom verschieben und die Übertragungseigenschaften würden sich verschlechtern. Die Kapazität an der Basis beträgt typischerweise nicht mehr als 20fF. Der Basisstrom, der diesen Kondensator entlädt, beträgt allerdings auf Grund des Super-Beta-Transistors auch nur 0,5nA bis 2nA. Da Q14 den Strom durch Q10 auf den Wert I begrenzt, wird nicht nur verhindert, dass Q10 Strom von den Eingangstransistoren Q11/Q12 übernimmt. Q10 geht dadurch in Sättigung, was den Basistrom erhöht und die dortige parasitäre Kapazität schnell entlädt. So ist sichergestellt, dass bei einer schnellen Änderung der Spannung an den Eingängen der Biasstrom nicht schwankt.
Damit sich die Transistoren Q11/Q12/Q10 möglichst gleich verhalten sollten
ihre Kollektor-Basis-Spannungen gleich hoch sein. Außerdem ist es vorteilhaft,
wenn die Spannung klein und unabhängig von der Gleichtaktspannung am Eingang
ist. Die Kollektor-Basis-Spannung von Q11 wird festgelegt über die
Basis-Emitter-Spannungen von Q19/Q9/Q15/Q11. Die unterschiedlichen Stromwerte
und Transistoren sorgen laut der Patentschrift für eine Kollektor-Basis-Spannung
im Bereich von 0,1-0,2V.
Die Kollektor-Basis-Spannung von Q10 definiert sich über den Pfad
Q15/Q16/Q18/Q17/Q13/Rp. An Q10 und Q11 liegen die gleichen Spannungen an, wenn
die Basis-Emitter-Spannung von Q13 den gleichen Wert aufweist wie die Summe aus
der Basis-Emitter-Spannung von Q18 und dem Spannungsabfall über Rp. Obwohl es
sich um sehr unterschiedliche Elemente handelt, ist diese Anforderung laut der
Patentschrift selbst
bei unterschiedlichen Temperaturen relativ gut erfüllt.
Die umgebenden Stromquellen und -senken müssen selbstverständlich so aufgebaut sein, dass sich die notwendigen Ströme einstellen. Unterhalb des Differenzverstärkers sind das auf Grund des zusätzlichen Transistors Q10 nicht 2I sondern 3I. In den rechten Zweigen Q21/Q22 muss laut Patentschrift nicht unbedingt der gleiche Strom wie in den Eingangstransistoren fließen, aber die Ströme müssen konstant proportional zueinander sein. Das Verhältnis, das sich auch auf die Basisströme auswirkt, kann man dann über die Widerstände A' und B' wieder korrigieren.
Die Z-Dioden Z1 und Z2 stellen Fuses dar, die man in der Produktion auslösen kann und es entsprechend möglich machen das Stromverhältnis von Q20 zu Q21/Q22 anzupassen. So lässt sich die Stärke der Biasstromkompensation einstellen.

Das Datenblatt enthält einen Schaltplan, den man mit den obigen Hintergrundinformationen sehr viel leichter versteht. Wie üblich erfolgt die Arbeitspunkteinstellung der verschiedenen Schaltungsteile über eine Reihe von Stromspiegeln (blau). Die Erzeugung des Referenzstroms ist überraschend komplex.
Die Eingangstransistoren im Differenzverstärker (hellgrün) sind Super-Beta-Transistoren. Der sehr hohen Stromverstärkungsfaktor, ist bei den Eingangstransistoren natürlich äußerst vorteilhaft. An den Kollektorwiderständen sind die Trim-Pins angeschlossen, die einen Abgleich des Offsets von außen ermöglichen.
Der türkise Schaltungsteil sorgt, wie im obigen Patent beschrieben, dafür, dass die Kollektor-Basis-Spannung der Eingangstransistoren Q1/Q2 konstant bleibt. Der dunkelrote Schaltungsteil bildet die ebenfalls im obigen Patent beschriebene Kompensation des Biasstroms ab.
Zusätzlich zu den Umfängen der Biasstromkompensation finden sich beim
Differenzverstärker noch Q9/Q10 (lila) und Q39 (rosa).
Q9 und Q10 dienen als Clamping-Dioden, die die Eingangsspannung zwischen -IN und
+IN begrenzen. Unklar bleibt der Zweck der Verbindung zum türkisen
Schaltungsteil. Darüber kann nur dann ein Strom fließen, wenn ein Eingangspotential niedriger wird
als das Emitterpotential der Eingangstransistoren.
Q29 bildet drei Dioden, die dem Anschein nach das Ausräumem der freien
Ladungsträger in den Super-Beta-Transistoren beschleunigen sollen. Was
ansonsten eher bei Leistungstransistoren relevant ist, könnte hier auf Grund
der hohen Verstärkungsfaktoren ebenfalls hilfreich sein.
Der Spannungsverstärker (gelb) basiert auf dem Transistor Q22. Über den Pin 5 kann die Frequenzkompensation extern erweitert werden. Q24/Q24 (orange) generieren den Spannungsabfall, der für einen gewissen Ruhestrom in der Endstufe sorgt. Q21 wird inventiert zum Q22 angesteuert und kann dessen Strom übernehmen, wodurch die Highside der Endstufe schneller wieder aktiv wird.
Q25 und Q28 stellen die Treiber der Endstufe dar (grau). Liefert die
Spannungsverstärkerstufe mehr Strom, so leitet Q25 mehr Strom und die
Aussteuerung von Q28 geht zurück. Damit wird Q42, der Lowside-Transistor der
Endstufe weniger ausgesteuert. Gleichzeitig fließt mehr Strom von Q30 in
den Highside-Transistor der Endstufe (Q43) und steuert diesen weiter aus.
Reduziert die Spannungsverstärkerstufe den Strom, so geht die Aussteuerung von
Q25 zurück, es fließt mehr Strom aus Q42 und der Ausgang des
Operationsverstärkers schwingt in Richtung des negativen Versorgungspotentials.
Gleichzeitig leitet Q28 mehr Strom und reduziert die Aussteuerung des
Highside-Transistors.
Die Komplementärendstufe (rot) besitzt mit den Transistoren Q37/Q38 eine Überstrom-Schutzschaltung. Der 100Ω-Widerstand am Ausgang verbessert das Verhalten bei kapazitiven Lasten.
Zwischen Treiber und Endstufe befinden sich weitere Schutzschaltungen
(dunkelgrün). Q26 wird leitend wenn der Ausgang ein hohes Potential aufweist
und der Lowside-Transistor der Endstufe stark ausgesteuert wird. In der Folge
wird Q41 und Q40 leitend, was die Aussteuerung reduziert. So ist sichergestellt,
dass der Transistor Q42 nicht über seinen SOA-Bereich hinaus belastet wird.
Q27 reagiert ähnlich. An dessen Emitter liegt über Q28 und Q42 das
Ausgangspotential an. Ist dieses Potential sehr niedrig und es fließt
gleichzeitig ein hoher Strom über den 1,5kΩ-Widerstand, so leitet Q27 den
Treiberstrom des Highside-Transistors ab. Q29 reduziert gleichzeitig den
Stromfluss durch Q25, wodurch der Hihgside-Transistor noch weniger ausgesteuert
wird.

Ein Bonddraht verbindet den Pin des negativen Versorgungspotentials mit dem Gehäuse.

Das Die des LT1012 nimmt eine Fläche von 1,8mm x 1,6mm ein.

Das Design stammt aus dem Jahr 1987. Das B bei der Bezeichnung 1012 könnte auf eine zweite Revision hindeuten.

In den Frässtraßen finden sich die Revisionen von neun Masken und einige Muster, die es ermöglichen die Ausrichtung der Masken gegeneinander zu überprüfen.
Die Schaltung beinhaltet mehrere Zener-Fuses. Zwischen dem negativen Versorgungspotential und einem Testpad ist eine Metal-Fuse integriert, die nicht in die Schaltung eingreift. Vermutlich wurde sie während des Abgleichs ausgelöst, vielleicht um die Qualitätsstufe zu kennzeichnen.

Die einzelnen Elemente lassen sich auf dem Die gut identifizieren. Die runden Testpads in der oberen linken Ecke ermöglichen es den Offset der Eingangsstufe abzugleichen. Die rechteckigen Testpads an der unteren Kante ermöglichen einen Abgleich der Biasstrom-Kompensation.
Die Eingangsstufe ist so angeordnet, dass sie einen möglichst geringen Temperaturdrift aufweist. Die Eingangstransistoren Q1/Q2 sind aufgedoppelt und mittig über Kreuz angeordnet. Ganz links halten sie großen Abstand zu der Endstufe am rechten Rand, wo am meisten Verlustleistung anfällt. Sogar die Kollektorwiderstände hat man ganz links mittig integriert. Nach rechts sind die elektrisch folgenden Transistoren bis hin zum Spannungsverstärker um die Mitte des Dies herum angeordnet.
Im Großen und Ganzen entspricht die tatsächliche Schaltung dem Schaltplan im
Datenblatt, es finden sich aber doch kleinere Unterschiede (hellgrün). Am
Kollektor von Q15 findet sich der Pinch-Widerstand RQ15. Es handelt sich um den
Widerstand, der in der Patentschrift als Rp bezeichnet wird.
Der Widerstand RQ13 befindet
sich zwischen Q13 und Q16, hierbei scheint es sich lediglich um eine
Unterquerung einer Leitung zu handeln. An dieser Stelle hat ein Widerstand auch
kaum einen Einfluss auf die Schaltung.
Der 50kΩ-Widerstand, der an an einem
Ende mit den Clampingdioden am Eingang verbunden ist, führt nicht zum oberen,
sondern zum unteren Ende des 1,5kΩ-Widerstands über Q12.
Im Kollektor von Q22 befindet sich der Widerstand RQ22. Es scheint, dass man hier eine Symmetrie zum zweiten Transistor der Spannungsverstärkerstufe herstellen wollte. Hinter diesem Widerstand ist die Leitung zu einer verhältnismäßig großen Fläche ausgeformt, die eine gewisse Kapazität zum negativen Versorgungspotential darstellt (CQ22).
An der Basis von Q29 befindet sich der Widerstandsstreifen RQ29, der aber wahrscheinlich nur als Unterquerung dient.
Ebenfalls im Schaltplan nicht abgebildet ist der Transistor Q20b, der einer Basisstromkompensation für den als Stromspiegel arbeitenden Transistor Q20 darstellt.

Bei genauerer Betrachtung ist der große Kondensator etwas komplexer aufgebaut als im Datenblatt dargestellt. Die Kapazität von 30pF stellt sich zwischen der Metalllage und der darunter liegenden, grünen, n-dotierten Schicht ein. Die Kante, die die Metallfläche umgibt, zeigt, dass sich unter der Metalllage eine dünnere Oxidschicht befindet, die die Kapazität erhöht. Die Metallfläche besitzt einen Bereich, der sich über einen dünnen Kontakt abtrennen lässt. Das vereinfacht es die Kapazität bei Bedarf anzupassen.
Die dunkle, p-dotierte Fläche, auf der sich der Kondensator befindet, ist mit dem Emitter des Transistors Q25 verbunden. Elektrisch scheint eine zusätzliche Kapazität zu diesem Knoten keine Auswirkung auf die Funktion der Schaltung zu haben. Für eine sichere Isolation des Kondensators hätte man den Bereich auch einfach an das negative Versorgungspotential anbinden können. Wahrscheinlich wollte man mit dieser Maßnahme die parasitäre Kapazität zum Substrat von der Spannungsverstärkerstufe fernhalten. Da es sich um eine pn-Übergang handelt, würde diese Kapazität mit dem Signalpegel schwanken und könnte so für Verzerrungen des Signals sorgen. Das Potential des Emitters von Q25 liegt dagegen konstant eine Basis-Emitter-Spannung unter dem Potential des Kollektors von Q22.
Die innere, grüne Schicht des Kondensators ist höchstwahrscheinlich die Emitter-Dotierung. Sie ist eingebettet in die dunkle Schicht die dann über die Basisdotierung dargestellt wird. Den ganzen Aufbau umgibt ein grüner Rahmen, wahrscheinlich die Kollektor-Dotierung, und schließlich der dunkle Isolationsrahmen. Rechts im Bild kontaktiert das Emitterpotential des Transistors Q43 den Kondensatorbereich. Die Leitung ist mit einen Streifen des Basismaterials verbunden. Damit dürfte sich die Kollektorfläche ungefähr auf dem gleichen Potential befinden wie die Basisfläche unter dem Kondensator und der 30pF-Kondensator ist somit maximal gut abgeschirmt. Die Metallfläche links daneben dem Q43-Kontakt scheint lediglich die Kollektorfläche mit der tiefer liegenden Kollektorzuleitung zu verbinden.

Fügt man die Transistoren im richtigen Größenverhältnis in den Schaltplan des Patents ein, so ergibt sich ein interessantes Bild. Die Stromsenken Q20/Q21/Q22 sind im angegebenen Verhältnis 3:1:1 aufgebaut. Die gleiche Stromdichte sorgt für maximalen Gleichlauf.
Die aufgedoppelten Super-Beta-Transistoren Q11/Q12 an den Eingängen sind verhältnismäßig groß. Damit sich im Transistor Q10 die gleiche Stromdichte einstellt besitzt dieser zwei Emitterflächen. Der Super-Beta-Transistor Q18 ist kleiner, aber für einen NPN-Transistor immernoch groß ausgeführt. Die anderen NPN-Transistoren Q15/Q16/Q17/Q9 stellen sich eher unauffällig dar.
Der symmetrische Aufbau des PNP-Transistors Q13 ist gut zu erkennen. Einer der Kollektoren ist zur Basis zurückgeführt. Der PNP-Transistor Q14 muss mehr Strom tragen und ist entsprechend größer ausgeführt. Die obere Metallfläche verbindet direkt die obere Kollektorfläche mit der Basisfläche. Ungewöhnlich aufgebaut ist der PNP-Transistor Q19. Zwei p-dotierte Flächen, eine etwas länger ausgeführt, befinden sich in einer n-dotierten Fläche, die das Basispotential führt.

Die zwei 800Ω-Widerstände oberhalb der großen Kollektorwiderstände sind erstaunlich aufwändig aufgebaut. Über die zugehörigen Pins lässt sich der Eingangsoffset von außen justiert. Über die Testpads kann man die Widerstände auch schon während der Herstellung konfigurieren.
Obwohl nur drei Testpads vorhanden sind, können insgesamt 13 Zener-Fuses ausgelöst werden. Auch im LT1013 fanden sich Reihenschaltungen von Zener-Fuses, die selektiv ausgelöst werden können. Im LT1012 hat man diese Technik noch exzessiver eingesetzt. Das reduziert den Bedarf an Testpads, was viel Fläche einspart.

Der JFET der Referenzstromerzeugung für die Stromsenken und -quellen ist nur bei sehr genauer Betrachtung zu erahnen. Vom positiven Versorgungspotential führt ein Streifen über eine relativ lange Strecke. Die Kanten des Streifens bilden sich durch die Metalllage ab (weiß). Anfänglich stellt sich das Material dunkel dar (rot). Hier könnte die Kollektordotierung vollständig von der Basisdotierung bedeckt sein. Es würde sich ein n-dotierter Kanal mit einem p-dotierten Mantel ergeben. Auf dem letzten Teil des Streifens (türkis) befindet sich eine grüne Schicht, vermutlich die Kollektordotierung, die anscheinend abseits des Kontakts zur tief liegenden Kollektorzuleitung kontaktiert wird. Der Zweck dieser Aufteilung bleibt offen.