

Der LM360 ist neben dem LM306 ein weiterer von
National Semiconductor entwickelter Komparator. Statt eines Strobe-Eingangs
besitzt der LM360 einen differentiellen Ausgang. Die Schaltzeit wird mit weniger
als 20ns angegeben. Die Schaltzeitpunkte der Ausgänge weichen typischwerweise
nur um 2ns voneinander ab.
Das Datenblatt beschreibt als typische
Anwendungsgebiete schnelle Analog-Digital-Wandler und die Nulldurchgangserkennungen
bei Datenspeichersystemen.

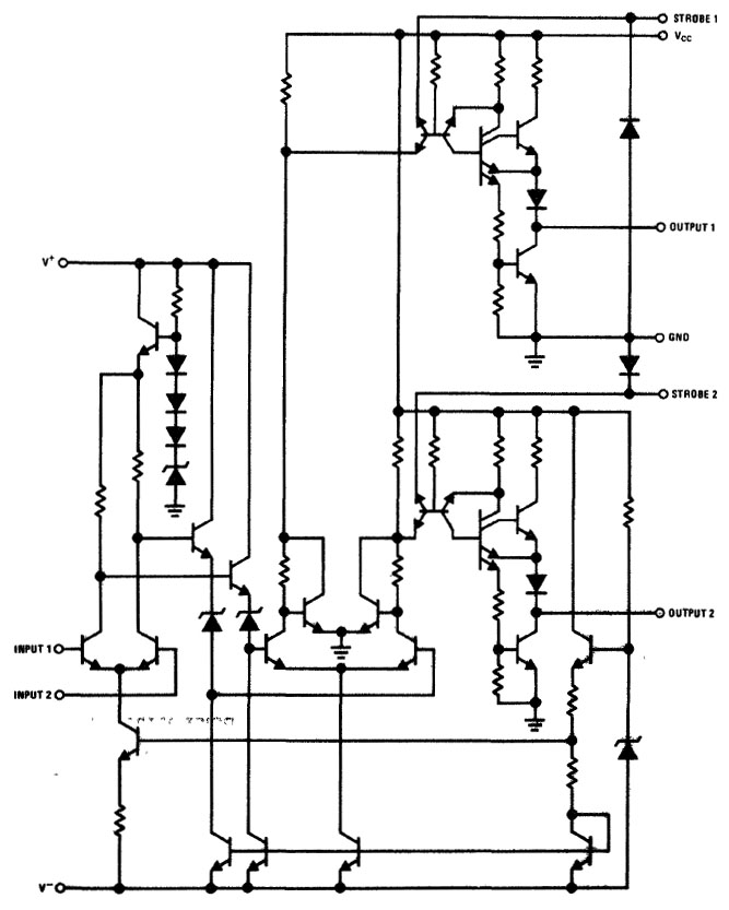
Das LM360-Datenblatt enthält einen ausführlichen Schaltplan. Der blaue Schaltungsteil stellt die Stromsenken dar, mit denen der Komparator arbeitet (Q3, Q11, Q12, Q13). Die Grundlage des konstanten Stroms bildet die Z-Diode D8, deren Spannung durch den Transistor Q22 gepuffert wird. Die Refernezspannung stellt einen definierten Strom durch den mit D7 bezeichneten Transistor ein. Dieser Transistor arbeitet mit den Transistoren Q11, Q12 und Q13 als Stromspiegel. Der Transistor Q3 ist direkt an die Referenzspannung und nicht an den Stromspiegel angebunden. Vermutlich soll die Verschaltung die Eingangsstufe vom Rest der Schaltung isolieren. Es ist denkbar, dass diese Maßnahme Schwingungsneigungen unterdrücken soll.
Die Eingangsstufe ist ein klassischer Differenzverstärker (hellgrün). Darauf
folgt die dunkelgrüne Pufferstufe, die es erlaubt den Differenzverstärker auf
einen möglichst hohen Eingangswiderstand auszulegen (17kΩ bei 1MHz).
Die nächste, rosa markierte Verstärkerstufe ist wieder ein
Differenzverstärker, der mit den Transistoren Q8 und Q9 erweitert wurde. Diese
Transistoren sorgen für einen minimalen Stromfluss zum Massepotential auch wenn
der zugehörige Pfad eigentlich einen High-Pegel ausgeben würde. Wahrscheinlich
soll die Verschaltung Sättigungseffekte in den Transistoren der Endstufe
unterbinden.
Für den nicht-invertierenden und für den invertierenden Ausgang ist jeweils
eine Push-Pull-Endstufe integriert (gelb und rot).
Besonders interessant ist
der Transistor Q14 (beziehungsweise Q18), der die Push-Pull-Endstufe ansteuert.
Es handelt sich um eine Basisschaltung mit zwei Emittern, die vermutlich für
schnelle Schaltzeiten sorgt. Der rechte Emitter dürfte dafür sorgen, dass die
freien Ladungsträger im Transistor mit der Unterstützung der folgenden
Treiberstufe schneller ausgeräumt werden. Ebenso kann man davon ausgehen, dass
der zweite Emitter des Treibertransistors Q15 (beziehungsweise Q19) für kurze
Schaltzeiten sorgt.

Das Die ist 1,38mm x 0,96mm groß und trägt die Bezeichnung LM160. Die Variante LM160 ist für einen erweiterten Betriebstemperaturbereich spezifiziert.
Auffällig ist, dass vier zusätzliche Bondpads und einige nicht kontaktierte Komponenten vorgehalten wurden. Mit ziemlicher Sicherheit diente dieses Die mit einer anderen Metalllage auch dazu den Komparator LM361 darzustellen:

Der LM361 enthält laut Datenblatt zusätzlich für jede Endstufe einen Strobe-Eingang. Jeder Strobe-Eingang besitzt eine Schutzdiode und wirkt auf den dritten Emitter der Basisschaltung Q14/Q18 ein. Betrachtet man das Die des LM360 genauer, so ist umrahmt von einer breiteren Massefläche der freie dritte Emitteranschluss im linken Bereich zu erkennen.
Außerdem ist der LM361 für einen erweiterten Betriebsspannungsbereich von +/-15V spezifiziert (gegenüber +/-5V des LM360). Der Differenzverstärker erhielt dafür einen eigenen kleinen Linearregler bestehend aus mehreren Dioden und einem Transistor. Diese Vorhalten befinden sich im rechten Bereich des Dies.
Es bleiben zwei zusätzliche Bondpads, die sich auch mit dem LM361 nicht erklären lassen. Entweder konnte mit diesem Die noch ein anderer Schaltkreis hergestellt werden oder für die Darstellung des LM361 mussten auch die verwendeten Bondpads geändert werden.